Dimmer Capsens FW - Svart
97425Caps FW er en dimbar elektronisk bryter designet for skjult montering på baksiden av tre, plast eller glass (ikke metall). Aktiveres ved å berøre overflaten som sensoren er montert på, for eksempel en benkeplate. Installer Dimmer Capsens før du kobler til for riktig funksjonalitet. Sikkerhetsfunksjon: Slår automatisk av lyset etter 18 timer. Maks. materialtykkelse: glass 12 mm, plast 20 mm, tre 30 mm.
Inkl. 2000 mm tilkoblingsledning og terminalblokk med 12 tilkoblinger, skrue, dobbeltsidig tape og et klistremerke med av / på-symbol.

Inkl. 2000 mm tilkoblingsledning og terminalblokk med 12 tilkoblinger, skrue, dobbeltsidig tape og et klistremerke med av / på-symbol.

- Spesifikasjoner
-
Artikkel diameter: 50 mm Artikkel lengde: 50 mm Artikkelbredde: 50 mm Artikkeldybde: 10 mm Dybde i fordypningen: 8 mm Effekt (W): Max: 30/60 W Fordypningens diameter: 38 mm Spenning (V): 12/24 Tilkoblingstype: Micro 12/ Micro 24 - Vedlikeholdsråd
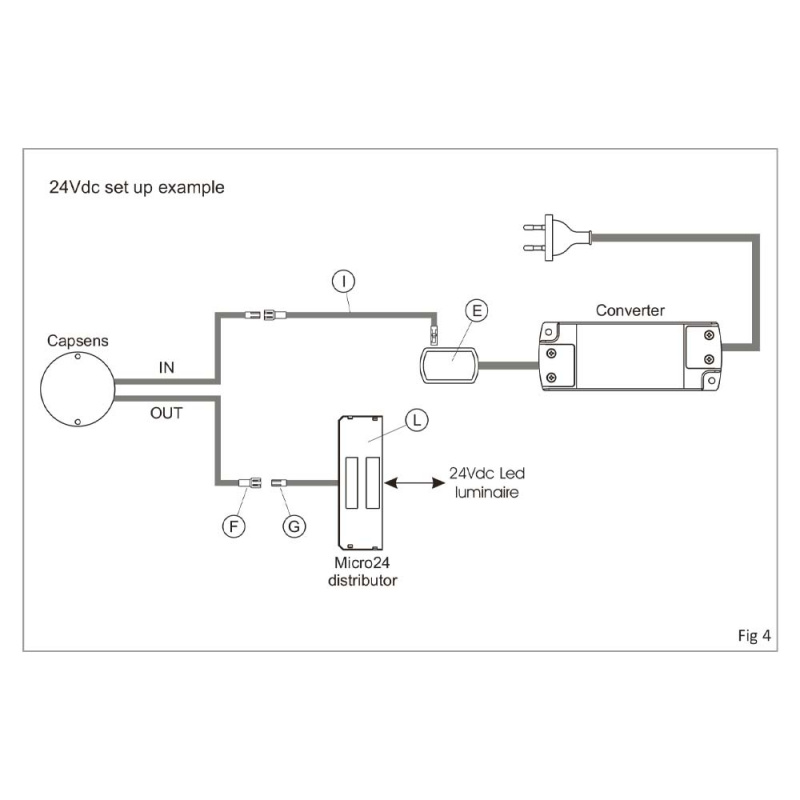
- Montering og installasjon
- Installasjonsveiledning
-
-
-
-
- Materiale og overflate
- Dokumentasjon
- Installasjonsmanual
- Produktark
Tilbehør vi anbefaler
Blogg
There are currently no blogs connected to this article.






